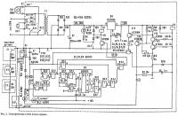
| Название изображения: | Электрическая схема универсального блока питания |
| Ширина и высота: | 884 x 888 пикселов |
| Размер файла: | 151841 байт |
| Дата добавления: | 18 Сентябрь 2014 |
| Прямая ссылка на картинку: | elektricheskaya_shema_universalnogo_bloka_pitaniya.jpg |
| Статья расположения: | Универсальный блок питания |
![]() Электрическая схема универсального блока питания | Если вы хотите вставить эту картинку на сайт или форум разместите этот код: HTMLBB Code
← получится так |










